| |
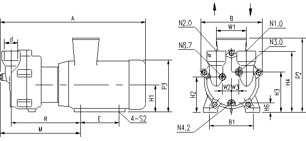
| 2BV2水环真空泵外形尺寸 |
|
N1.0 吸气口 N2.0 排气口 N3.0 工作液接口 N4.2 排水口 N8.7 汽蚀保护接口 |
型号 |
A |
B |
B1 |
E |
H1 |
H2 |
H3 |
H4 |
H6 |
M |
P2 |
2BV2060 |
455 |
186 |
140 |
100 |
90 |
118 |
126 |
195 |
37.5 |
244 |
250 |
2BV2061 |
476 |
186 |
140 |
100 |
90 |
118 |
126 |
195 |
37.5 |
263 |
250 |
2BV2070 |
545 |
223 |
160 |
140 |
100 |
128 |
146 |
222 |
33 |
280 |
270 |
2BV2071 |
566 |
223 |
190 |
140 |
112 |
140 |
158 |
234 |
45 |
309 |
300 |
型号 |
P3 |
R |
S2 |
W1 |
W2 |
W3 |
d |
N3.0 |
N4.2 |
N8.7 |
2BV2060 |
180 |
217 |
φ10 |
110 |
25.5 |
21 |
G1" |
G3/8" |
G1/4" |
G3/8" |
2BV2061 |
180 |
236 |
φ10 |
110 |
25.5 |
21 |
G1" |
G3/8" |
G1/4" |
G3/8" |
2BV2070 |
203 |
252 |
φ12 |
110 |
33 |
27 |
G1 1/2 " |
G3/8" |
G1/4" |
G3/8" |
2BV2071 |
225 |
278 |
φ12 |
110 |
33 |
27 |
G1 1/2 " |
G3/8" |
G1/4" |
G3/8" |
|
| |
2BV5水环真空泵外形尺寸 |
|
型号 |
A |
B |
B1 |
B2 |
C1 |
C2 |
H1 |
H2 |
H3 |
H4 |
H5 |
H6 |
H7 |
K |
L |
F |
2BV5110 |
637 |
325 |
255 |
190 |
41 |
26 |
140 |
156 |
202 |
361 |
328 |
38 |
57 |
342 |
130 |
464 |
2BV5111 |
679 |
325 |
265 |
216 |
36 |
26 |
150 |
166 |
212 |
371 |
363 |
48 |
68 |
348 |
130 |
500 |
2BV5121 |
771 |
347 |
265 |
216 |
36 |
26 |
150 |
167 |
217 |
385 |
363 |
39 |
60 |
430 |
147 |
584 |
2BV5131 |
852 |
377 |
300 |
254 |
35 |
30 |
175 |
194 |
249 |
427 |
435 |
53 |
76 |
477.5 |
147 |
658.5 |
2BV5161 |
1044 |
479 |
370 |
370 |
30 |
30 |
210 |
225 |
303 |
521 |
485 |
51 |
80 |
625 |
201 |
808 |
型号 |
N |
S1 |
S2 |
T |
d1 |
d2 |
d3 |
d4 |
d5 |
W1 |
W2 |
W3 |
d |
N3.0 |
N4.2 |
N8.7 |
2BV5110 |
92 |
φ12 |
φ12 |
340 |
19 |
160 |
123 |
97 |
52 |
180 |
52 |
27 |
DN50 |
G3/4" |
G3/8" |
G3/8" |
2BV5111 |
92 |
φ12 |
φ12 |
340 |
19 |
160 |
123 |
97 |
52 |
180 |
52 |
27 |
DN50 |
G3/4" |
G3/8" |
G3/8" |
2BV5121 |
97 |
φ12 |
φ12 |
381.5 |
19 |
182 |
142 |
113 |
66.5 |
200 |
57 |
29 |
DN65 |
G3/4" |
G3/8" |
G3/8" |
2BV5131 |
103 |
φ15 |
φ15 |
381.5 |
19 |
182 |
142 |
113 |
66.5 |
200 |
57 |
29 |
DN65 |
G3/4" |
G3/8" |
G3/8" |
2BV5161 |
138 |
φ15 |
φ15 |
450 |
22 |
200 |
156 |
130 |
80 |
250 |
81 |
41 |
DN80 |
G3/4" |
G3/8" |
G3/8" |
|
| |
2BV6水环真空泵外形尺寸 |
|
型号 |
Amax |
B |
B1 |
C1 |
F1 |
F2max |
H1 |
H2 |
H3 |
H4 |
K |
L |
N |
W1 |
2BV6110 |
1190 |
325 |
255 |
26 |
291 |
450 |
160 |
173 |
223 |
381 |
250 |
319 |
281 |
180 |
2BV6111 |
1237 |
325 |
279 |
26 |
360 |
470 |
180 |
196 |
242 |
401 |
320 |
365 |
327 |
180 |
2BV6121 |
1368 |
347 |
279 |
26 |
360 |
575 |
180 |
197 |
247 |
415 |
320 |
384 |
342 |
200 |
2BV6131 |
1495 |
377 |
320 |
26 |
461 |
585 |
215 |
234 |
287 |
467 |
414 |
405 |
357 |
200 |
2BV6161 |
1625 |
479 |
370 |
26 |
461 |
640 |
215 |
230 |
310 |
526 |
414 |
480 |
416 |
250 |
型号 |
W2 |
W3 |
S1 |
T |
d1 |
d2 |
d3 |
d4 |
d5 |
d |
N3.0 |
N4.2 |
N8.7 |
2BV6110 |
52 |
27 |
φ13 |
340 |
19 |
160 |
123 |
97 |
52 |
DN50 |
G3/4" |
G3/8" |
G3/8" |
2BV6111 |
52 |
27 |
φ13 |
340 |
19 |
160 |
123 |
97 |
52 |
DN50 |
G3/4" |
G3/8" |
G3/8" |
2BV6121 |
57 |
29 |
φ13 |
381.5 |
19 |
182 |
142 |
113 |
66.5 |
DN65 |
G3/4" |
G3/8" |
G3/8" |
2BV6131 |
57 |
29 |
φ15 |
381.5 |
19 |
182 |
142 |
113 |
66.5 |
DN65 |
G3/4" |
G3/8" |
G3/8" |
2BV6161 |
81 |
41 |
φ15 |
450 |
22 |
200 |
156 |
130 |
80 |
DN80 |
G3/4" |
G3/8" |
G3/8" |
|
| |
| 版权所有 武汉水环真空泵制造有限公司 |
| |
|
| |
|
|